pp电子

pp电子?船载航行数据纪录仪

20230717
  • 1232131
  • DSC_3133
  • DSC_0323.00_00_36_22.Still001
  • pp电子(中国游)官方网站
  • _20220511090808
  • 1232131
  • DSC_3133
  • DSC_0323.00_00_36_22.Still001
  • pp电子(中国游)官方网站
  • _20220511090808

pp电子?船载航行数据纪录仪

船载航行数据纪录仪(VDR)又称“船舶黑匣子”,,,,主要用于实时收罗和纪录船舶航行历程中的种种航行数据,,,,包括时间,,,,船位,,,,速率,,,,水深,,,,艏向,,,,驾驶室声音,,,,通讯声音,,,,风速、风向,,,,报警信息等,,,,对船舶视察事故缘故原由、寻找证据链、定性及善后处置惩罚有着举足轻重的作用 。。。。。

连忙询价
  • 系统先容
  • 在线询价

系统先容


船载航行数据纪录仪(VDR)又称为「船舶黑匣子」,,,,用于实时收罗和纪录船舶航行历程中的种种航行数据,,,,包括时间,,,,船位,,,,速率,,,,水深,,,,艏向,,,,驾驶室声音,,,,通讯声音,,,,风速、风向,,,,报警信息等,,,,对船舶视察事故缘故原由、寻找证据链、定性及善后处置惩罚有着举足轻重的作用 。。。。。


1232131


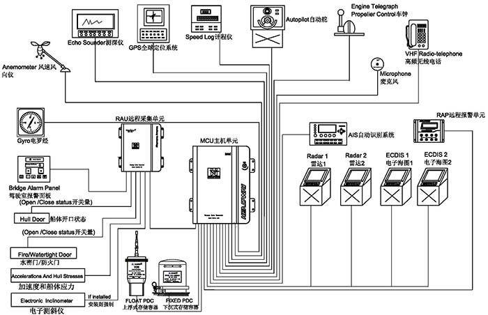
pp电子?船载航行数据纪录仪(HMT-100A)经由国际海事组织执行标准 MSC 333(90)要求批准,,,,切合IEC61161-1-2013,,,,IEC 60945 规范 。。。。。系统涵盖上浮式数据保唬;;;;て鳌⑾鲁潦绞荼;;;;;;て,,,,以及主机单位、备用电源、远程收罗单位、远程报警单位及麦克风等,,,,可实现船舶航行状态下30天内的种种信息数据网络与贮存 。。。。。



系统组成


【主机箱】

DSC_3133

嵌入式linux操作系统,,,,可靠性更高,,,,装备轻盈、体积小,,,,适合种种类型的船舶装置 。。。。。功率低至20W,,,,无须电扇冷却,,,,机箱为全关闭设计,,,,最大限度阻止灰尘进入 。。。。。



【下沉式数据保唬;;;;て鳌

pp电子(中国游)官方网站

当船舶失事后,,,,“下沉式数据保唬;;;;て鳌被崴娲林了,,,,同时,,,,通过发送声呐信号,,,,资助搜救职员在水下快速定位船舶淹没位置 。。。。。pp电子船载航行数据纪录仪“下沉式数据保唬;;;;て鳌笨杉吐48小时船舶航行数据,,,,其外部材质为钛钢金属,,,,内部由绝缘层、防寒保温层和存储器组成,,,,具有极强的耐火烧、耐水泡、抗挤压、抗高空摔落、抗电磁滋扰等特征,,,,相关实验标准在国际电工委员会IEC61996规范(2000年宣布)中有明确要求(见下)——


■  穿刺:带有直径100毫米锥头的重250千克的物体从3米高处落下;;;;;;

■  攻击:50g的半正弦脉冲,,,,一连11ms;;;;;;

■  耐火:260度的低温10小时,,,,1100度的高温1小时;;;;;;

■  深海压力:在海水中经受6000米的水深压力和30天的海水浸泡 。。。。。



【上浮式数据保唬;;;;て鳌

pp电子(中国游)官方网站

当船舶淹没,,,,“上浮式数据保唬;;;;て鳌钡霾⒏≈了,,,,并借助卫星示位标的功效,,,,向国际搜救卫星系统(COSPAS-SARSAT)发出遇险求救信号并报告目今位置,,,,资助救援职员在第一时间确认失事位置,,,,尽快开展救援 。。。。。pp电子船载航行数据纪录仪“上浮式数据保唬;;;;て鳌本弑敢韵绿卣鳌


■  可纪录48小时船舶航行数据

■  以太网信号传输

■  32GB固态存储介质

■  2根24伏电源输入线和4根信号线传输,,,,更容易漂浮和脱离

■  完整的406兆赫和121.5MHz的GPS卫星位标

■  7天以上的电池使用寿命

■  完整的自动压力释放装置

■  打捞挂钩设计更利便打捞



【远程报警单位】


_20220511090808

全程监控VDR运行状态,,,,带有光报警指示,,,,实时显示VDR供电状态,,,,大屏幕液晶显示可以同时显示更多的报警信息,,,,更容易让您扫除故障 。。。。。



【麦克风单位】


pp电子(中国游)官方网站

嵌入式设计,,,,外观精练,,,,自检系统能够阻止麦克风损坏导致音频收罗失败,,,,易于装置,,,,内置放大功效可以使高保真音频信号坚持长距离的传输 。。。。。



【软件系统】


pp电子(中国游)官方网站


pp电子(中国游)官方网站


pp电子(中国游)官方网站


回放软件:该软件设计直观且易于应用,,,,可以装置在PC中使用 。。。。。

下载软件:可从VDR、下沉PDC、上浮PDC恣意一个存储介质中下载指准时间段的历史数据以供视察,,,,下载数据历程快速、精练,,,,更利便事故视察研究 。。。。。



事情流程


pp电子(中国游)官方网站  

注册订阅pp电子资讯邮件

【网站地图】【sitemap】